总冲量

总冲量

中文名 总冲量
定义 火箭发动机推力对工作时间的积分
目录导航

基本内容

发动机推力(F)对发动机全部工作时间(t)的积分。单位牛·秒。当推力不变时,总冲量为推力与全部工作时间的乘积或为比冲与推进剂总消耗量的乘积。总冲量表示发动机做功能力的大小,是火箭发动机重要性能参数之一。[1]

固体冲量控制

空间旋转飞行器作横向机动运动时,往往采用固体火箭发动机发出的短脉冲推力作为其横向机动的控制力。由于在发动机整个工作期间飞行器是旋转的,因而并非所有的推力矢量都是指向预定的飞行器横向机动红方向,而只有推力矢量在该方向上的分量所构成的冲量对控制有效。把发动机扫描角内对控制有效的冲量称为有效冲量(Ie)它与发动机产生的总冲量(I)之比称为扫描系数或称冲量效率 ) 。

若发动机的推力一时间( F一t) 曲线具有复杂的任意形状,通常可采用数值积分由计算机求解;若F-t曲线具有 较规则的形状,则可将曲线近似处理成一多边形,然后用解析法求解 。

扫描系数是衡量旋转飞行器冲量控制发动机控制有效性的一个重要参数。它的大小与飞行器转速、发动机工作时间以及推力曲线一一时间的曲线有关,而以前二者的影响为主。利用解析式很易求出对称波形的扫描系数值。非对称波形的扫描系数值则可通过精确解有效冲量线时间td求得,也可用tc代替td进行扫描系数的简化计算而不致带来较大误差。[2]

填充影响

脉冲爆震发动机是一种很有竞争力的新型发动机,在过去的几年里,研究者们就部分填充对于脉冲爆震发动机性能影响问题进行了大量的理论分析、数值模拟和试验研究。

在先前研究结果表明,爆震管部分填充对于脉冲爆震发动机性能影响还需要进一步进行数值模拟和试验方面的研究,尤其是对于多次爆震的情况。在多次爆震中,数值模拟很大程度上被限制到准一维的分析上,而当前的试验绝大多数又是基于单次爆震,因而没有可以采用的试验数据。

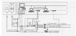
两相脉冲爆震发动机原理性试验模型装置示意图如图所示,由供油、供气系统,爆震点火及频率控制系统,混合室,爆震室,压力测量系统以及数据采集系统等组成。模型试验器由内径 50mm 的钢管加工而成。爆震室 (包括混合室 )的头部封闭,尾端敞口。其中爆震室长1.30m,混合室长 0.20m。在混合室出口处安装火花塞,由频率在 1 ~ 100Hz范围内连续可调的爆震点火及频率控制系统控制起爆。实验采用汽油为燃料,压缩空气为氧化剂。供气、供油由相应的电动调节阀门控制,供油量、供气量由涡轮流量计测定。在位置1(推力壁 )及位置2(距推力壁 0.8m)处分别放置了2个压力传感器来测量爆震室内的压力。在混合室头部,供油系统采用直射式喷嘴,空气
采用切向进气方式,这有利于燃料的雾化及与空气的掺混。试验中采用连续、非预混供气方案,在爆震室内采用了Shche lk in螺旋结构。

由于可爆混合物与空气的密度差别很小,因而在部分填充时在燃料段与空气段中总的气体含量没有太大变化,所以以混合物质量为基础的比冲和冲量的变化趋势是基本一致的。[3]

脉冲后效冲量

轨/姿控发动机常用于星、箭等航天器或导弹的精确飞行弹道控制、轨道修正、姿态控制及机动目的。脉冲工作模式是实现精确轨道修正或精确姿态的基本方法。后效冲量是从发出关机指令开始,到燃烧室压力 (简称燃压) 或推力下降到零这段时间内产生的冲量 (分别称为燃压后效冲量和推力后效冲量)。脉冲工作模式下的后效冲量值直接影响导弹的命中精度或卫星的入轨精度。快速而准确地计算出地面高空模拟试验中各种脉冲宽度下的后效冲量值及散布,对于评价轨/姿控发动机脉冲工作性能和设计空中点火程序具有重要意义。

轨/姿控发动机高空模拟试验是发动机研制和鉴定过程中不可缺少的工作环节,它为评估发动机性能提供大量可靠数据。液体火箭发动机试验通常采用 Pacific6000数据采集系统用于试验参数测量。由于轨/姿控试验的特殊性,一次试验将产生 4~20 GB 的二进制原始试验数据,处理时间很长。虽然国内引进多套 Pacific6000 用于火箭发动机试验,但对大量脉冲数据如何快速连续按条件分段计算的研究未见报道。本文以后效冲量的连续计算过程为研究对象,将网络脚本语言的解释执行思想引入处理过程,提出了数据流式算法,能够快速准确地实现一个脉冲程序中所有脉冲后效冲量的计算和统计,并开发了相应的工程软件在试验中使用,时效性能显著。随着液体火箭发动机试验技术的发展,各类试验的数据量将逐渐增长,此快速技术具有良好的工程应用意义。[4]

相关百科
返回顶部
产品求购 求购